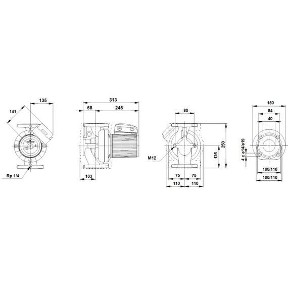
Pompa de circulație Grundfos UPS 40-120 F 96401942

MD15558816

No reviews found